40 years old FT-101ES
see you on bands

This is the one special shop in Toyama has restored .
I'm enjoying it on 20m or 15m CW or PSK31
with 10watts and 12AVQ Vertical antenna .
although freq. drift is making me some hard to do PSK31 .

Click here to see the movie
Jan.19th 2013 SSB on 20meters beaming USA
mp4 file 3 minutes movie 15MB








so much for old age s-meter





YD-844A





Freq. drift curve
measure date April 18th 2010
temp is 10deg. C





Filter shape





this is psk31 receiving window through FT-101ES
still great enough for modern psk31 .

hooking up :
PC line in --------------------- FT-101 AF IN
PC line out ------------ FT-101 PHONE PATCH
PC RS232C RTS circuit ----------- FT-101 PTT
PC RS232C DTR circuit --------FT-101 CW KEY
PC GND -----------------------FT-101 GND





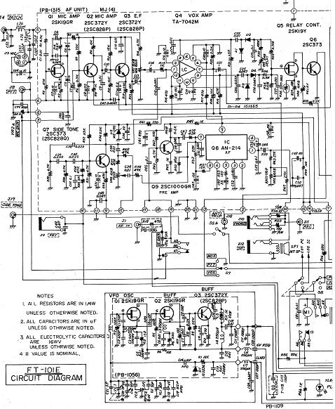
circuit 1



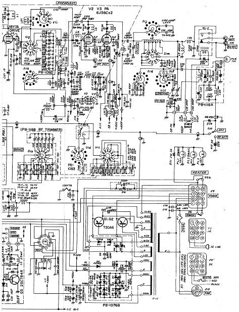
circuit 2



circuit 3



circuit 4































































































































end


Return to Home Page